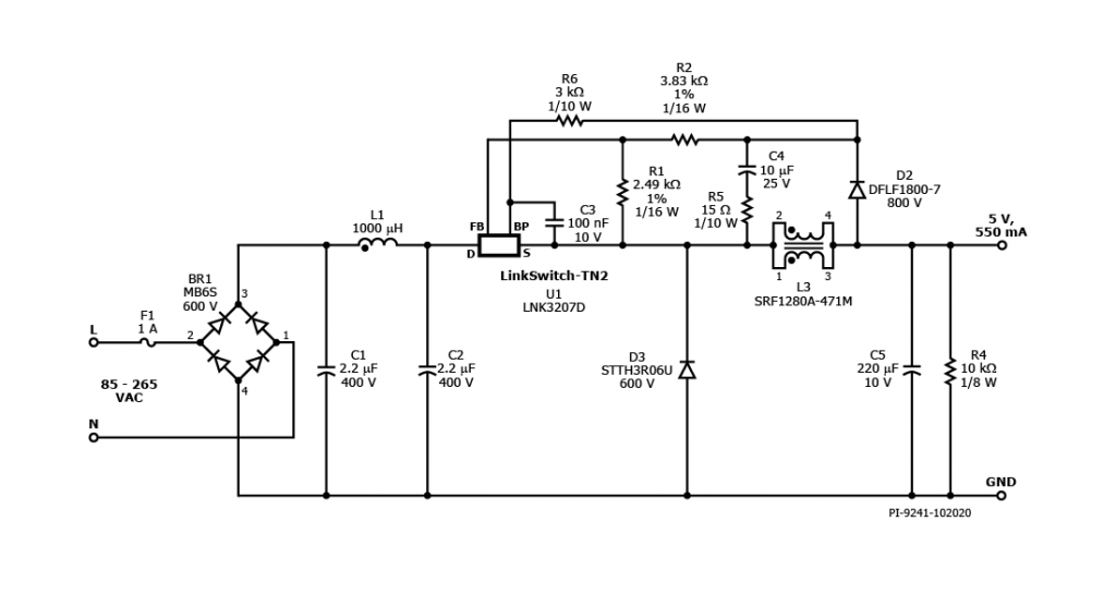
RDK-721 - 2.75 W Non-Isolated Buck Converter for Home and Building Automation Using LinkSwitch-TN2
2.75 W non-isolated buck converter (input: 85 VAC _ 265 VAC; output: 5 V, 550 mA) for home and building automation using LinkSwitch-TN2 (LNK3207D)
应用
产品规格
Associated Product Numbers
LNK3207D
设计类型
Reference Design Reports (RDR)
拓扑结构
Buck
Vout 1
5.00 V
Vin (min)
85
Vin (max)
265
P (NoLoad)
40.00 mW
恒压/恒流
CC
效率
68.00%
是否隔离?
No
输出数量
1
输出功率
2.75 W
Gerber File
rdr-721_gerber.zip
(251.86 KB)
