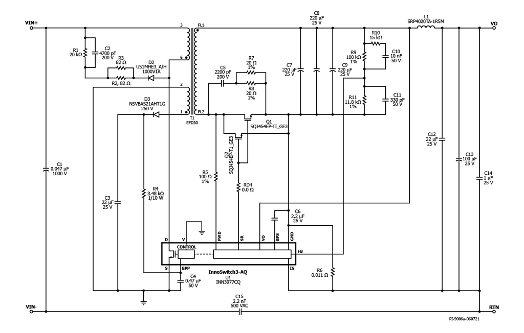
RDK-840Q - 30 W Emergency or Back-Up Power Supply in Traction Inverter Using InnoSwitch3-AQ
30 W emergency or back-up power supply in traction inverter using InnoSwitch3-AQ (INN3977CQ)
애플리케이션
명세서
Associated Product Numbers
INN3977CQ
Design Type
Reference Design Reports (RDR)
토폴로지
Flyback
Vout 1
12.00 V
Vin (min)
30
Vin (max)
550
P (NoLoad)
50.00 mW
CV/CC
CV/CC
Efficiency
85.00%
절연?
Yes
Number of outputs
1
출력 전력
30.00 W
OVP?
Yes
Associated Parts
INN3977CQ
Gerber File
RDR-840Q Gerber Files
(262.23 KB)
