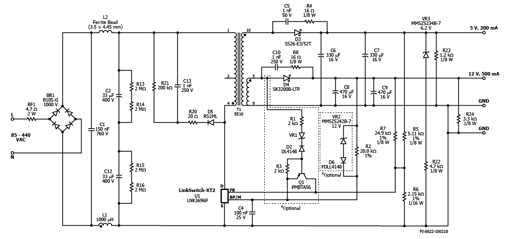
RDK-736 - 7 W Wide-Range Input, Dual Output, Non-Isolated Flyback Converter Using LinkSwitch-XT2 900 V
7 W Wide-Range Input, Dual Output, Non-Isolated Flyback Converter Using LinkSwitch-XT2 900 V (LNK3696P)
应用
产品规格
Associated Product Numbers
LNK3696P
设计类型
Reference Design Reports (RDR)
拓扑结构
Flyback
Vout 1
5.00 V
Vout 2
12.00 V
Vin (min)
85
Vin (max)
440
P (NoLoad)
120.00 mW
恒压/恒流
CV/CC
效率
80.00%
是否隔离?
No
输出数量
2
输出功率
7.00 W
OVP?
Yes
使用产品型号
LNK3696P
Gerber File
rdr-736_gerber.zip
(349.77 KB)
