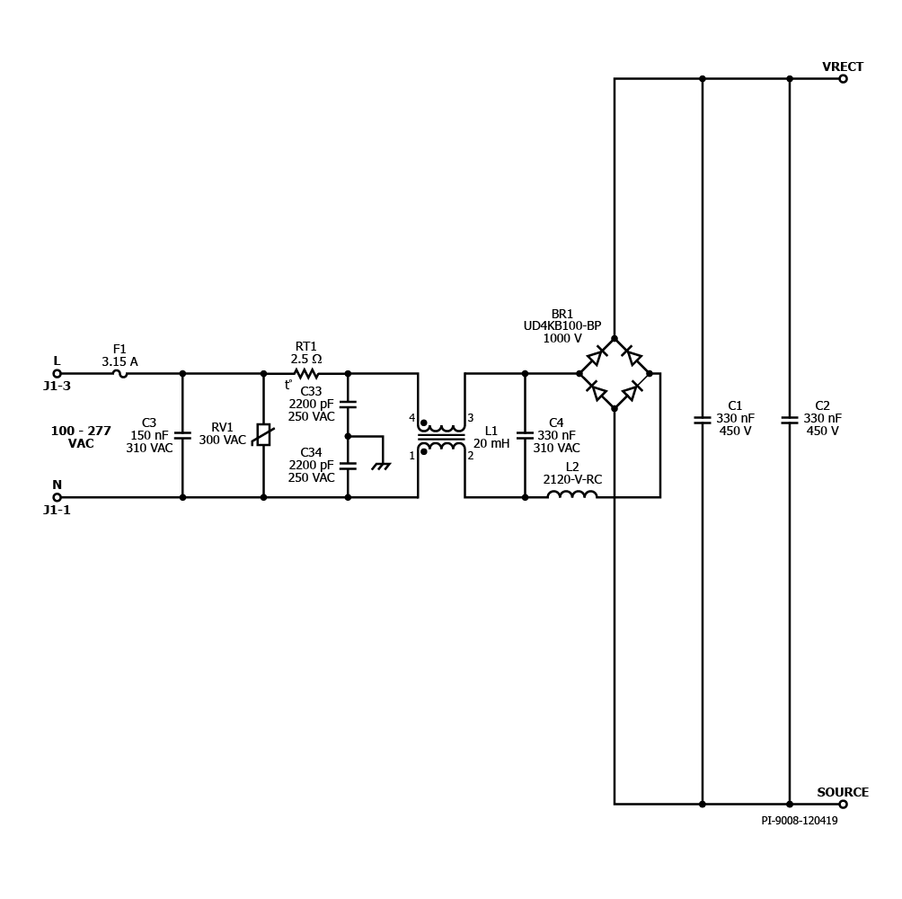
RDR-801 - 100 W 2-Stage Boost and Isolated Flyback Dimmable LED Ballast using HiperPFS-4 and LYTSwitch-6
100 W 2-Stage Boost and Isolated Flyback 3-Way Dimmable LED Ballast using HiperPFS-4 (PFS7626C) and LYTSwitch-6 (LYT6079C, incorporates PowiGaN Technology)
