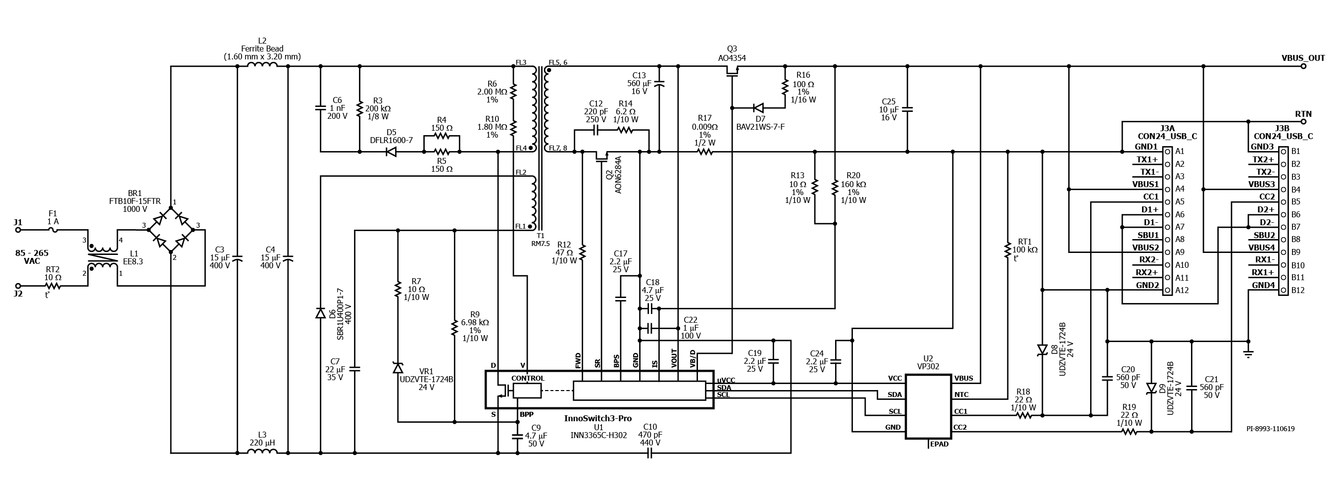
DER-820 - 20 W USB PD 3.0 with 3.3 V-11 V PPS Power Supply Using InnoSwitch3-Pro and VIA Labs VP302 Controller
20 W USB PD 3.0 with PPS charger (5 V/3 A; 9 V/2.23 A; 3.3 V-11 V PPS outputs) using InnoSwitch3-Pro (INN3365C-H302) and VIA Labs VP302 USB PD Controller
