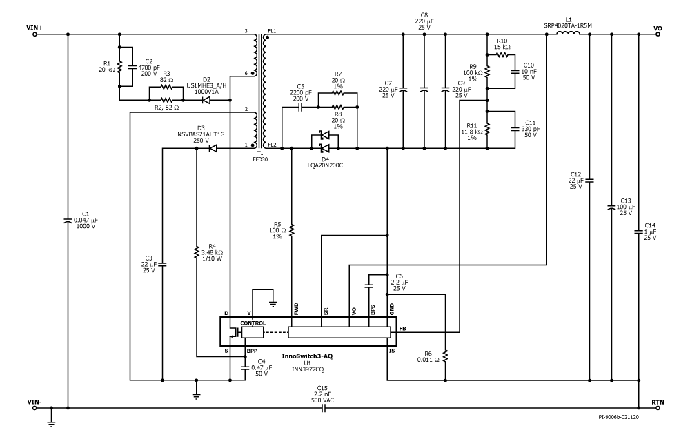
RDR-840Q - 30 W Power Supply for 400 V Bus with 30-550 VDC Input Using InnoSwitch3-AQ
30 W emergency or back-up power supply in traction inverter using InnoSwitch3-AQ (INN3977CQ)
- Wide input range for automotive use
- Input: 30 VDC – 550 VDC
- Output (30 VDC–): 12 V / 0.85 A
- Output (60 VDC–): 12 V / 1.25 A
- Output (130 VDC–): 12 V / 2.5 A
